samovybíjení
- Beri
- Junior

- Příspěvky: 318
- Registrován: 02.02.2008 03:18
- Bydliště: Česká Lípa / Praha
- Kontaktovat uživatele:
samovybíjení
Zdravím,
dnes jsem si měnil starou baterku za novou a tak jsem si pro zajímavost změřil samovybíjecí proud. Naměřil jsem 165mA a zdá se mi to dost, tak bych se chtěl zeptat jestli to někdo taky nezkoušel měřit a kolik mu to bralo.
V knížce "Jak na to" udávají 1-3mA což se mi zdá zase hodně málo. Bral bych hodnotu tak 10-20mA, ale 165mA se mi prostě zdá dost.
Díky za odpovědi.
Beri
dnes jsem si měnil starou baterku za novou a tak jsem si pro zajímavost změřil samovybíjecí proud. Naměřil jsem 165mA a zdá se mi to dost, tak bych se chtěl zeptat jestli to někdo taky nezkoušel měřit a kolik mu to bralo.
V knížce "Jak na to" udávají 1-3mA což se mi zdá zase hodně málo. Bral bych hodnotu tak 10-20mA, ale 165mA se mi prostě zdá dost.
Díky za odpovědi.
Beri
Ford Focus 1.8 16V Ghia, 1999, combi


- hihi
- Zkušený

- Příspěvky: 1028
- Registrován: 02.02.2008 03:18
- Beri
- Junior

- Příspěvky: 318
- Registrován: 02.02.2008 03:18
- Bydliště: Česká Lípa / Praha
- Kontaktovat uživatele:
to hihi:
O tom jak si řešil 4A, tak to jsem četl (docala zajímavý). Je mi jasný že se tam toho napájí dost, ale mohlo by to být méně. Uvažoval jsem že začnu postupně odpojovat pojistky, ale už se mi do toho nechtěl, ale kdybych zjistil e je to opravdu dost, tak bych se do toho pustil...
to hide:
Jednoduché změření je, že odpojíš např. + pól baterie a mezi svorku a kladný pól baterie zapojíš ampérmetr. Hlavně se nepokoušej startovat nebo žhavit. Všechno povypínej jako kdyby si šel od zamčeného auta domů...
O tom jak si řešil 4A, tak to jsem četl (docala zajímavý). Je mi jasný že se tam toho napájí dost, ale mohlo by to být méně. Uvažoval jsem že začnu postupně odpojovat pojistky, ale už se mi do toho nechtěl, ale kdybych zjistil e je to opravdu dost, tak bych se do toho pustil...
to hide:
Jednoduché změření je, že odpojíš např. + pól baterie a mezi svorku a kladný pól baterie zapojíš ampérmetr. Hlavně se nepokoušej startovat nebo žhavit. Všechno povypínej jako kdyby si šel od zamčeného auta domů...
Ford Focus 1.8 16V Ghia, 1999, combi


- Ahmed
- Test driver

- Příspěvky: 3751
- Registrován: 02.02.2008 03:18
- Bydliště: Ostrava
-
Wolf2
Re: samovybíjení
zkusím ještě obnovit toto téma ,měřil teda někdo odběr v klidovém stavu ,já naměřil v klidovém stavu (na rozsahu 10A) " 0,19A " podle zdejšího mága přes elektriku PELENa je to prý v pohodě 
- pelen
- Test driver

- Příspěvky: 9259
- Registrován: 02.02.2008 03:18
- Bydliště: Nový Jičín
- Kontaktovat uživatele:
Re: samovybíjení
Klidovy odber se uz tady resil:
http://www.ford-focus.cz/forum/viewtopi ... &start=255
http://www.ford-focus.cz/forum/viewtopi ... &start=255
-
Wolf2
Re: samovybíjení
Tak že pokračuji v tématu ,jelikož se mi stále vybíjí baterka ,tak stále řeším problém samo vybíjení. Proud který mi to cucá je ustálený a má hodnotu 0,20A. Hledal jsem závadu a přišel jsem na tohle : když vytáhnu pojistku číslo 36 (elektronické moduly,digi.hodiny) tak mi proud klesne na normální hodnotu 0,03A (0,01A odběr auta + 0,02A odběr alarmu).Když půjdu dál hledat ,tak narazím na další součástku a ta je ČASOVAČ (černá krabička na pojist. desce zezadu ) ,když nechám pojistku 36 zaplou a vytáhnu ten časovač ,tak mi napětí také padne ,tak že otázka zní : co všechno dělá časovač ? Co všechno napájí pojistka č.36 ?Jinak časovač jsem již vyměnil za jinej z vrakáče a problém přetrvává!
Ještě takovej postřeh ,když mám zavřené všechny dveře a odpojím baterku a při opětovném připojení ampérmetru a dodání šťávy do palubní sítě mi ampérmetr ukazuje 0,03A ,ale stačí ,aby se otevřeli jakékoli dveře a po opětovném zavření i během otevření a zhasnutí stropního světla se na ampérmetru ukáže proud 0,20A a neklesá ,až do doby vytáhnutí poj.č 36 ,nebo odpojení baterky.
A TEĎ BABO RAĎ !!!!!!!!!!!!!!
Ještě takovej postřeh ,když mám zavřené všechny dveře a odpojím baterku a při opětovném připojení ampérmetru a dodání šťávy do palubní sítě mi ampérmetr ukazuje 0,03A ,ale stačí ,aby se otevřeli jakékoli dveře a po opětovném zavření i během otevření a zhasnutí stropního světla se na ampérmetru ukáže proud 0,20A a neklesá ,až do doby vytáhnutí poj.č 36 ,nebo odpojení baterky.
A TEĎ BABO RAĎ !!!!!!!!!!!!!!
- pelen
- Test driver

- Příspěvky: 9259
- Registrován: 02.02.2008 03:18
- Bydliště: Nový Jičín
- Kontaktovat uživatele:
Re: samovybíjení
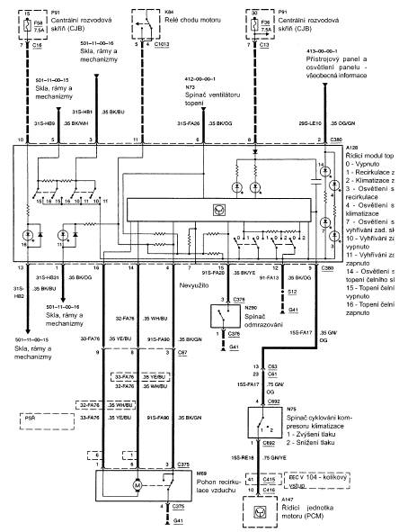
Jak na to, str. 148:
- pelen
- Test driver

- Příspěvky: 9259
- Registrován: 02.02.2008 03:18
- Bydliště: Nový Jičín
- Kontaktovat uživatele:
Re: samovybíjení
Vzdyt je to na tech obrazcich:
Pojistka c. 36 (7,5A) ... centralni rozvodna skrin.
Pojistka c. 36 (7,5A) ... centralni rozvodna skrin.
- pelen
- Test driver

- Příspěvky: 9259
- Registrován: 02.02.2008 03:18
- Bydliště: Nový Jičín
- Kontaktovat uživatele:
Re: samovybíjení
Mrkni na to:
- Přílohy
-
- pojistka 36.jpg (14.08 KiB) Zobrazeno 14803 x
-
- pojistka 36 _.jpg (15.6 KiB) Zobrazeno 14807 x
-
Wolf2
Re: samovybíjení
jojo díky za to ,ale to "central timer"je ta černá krabička za pojistkama ,ale spíše by mě zajímalo co je "electronic modules" ???
Kdo je online
Uživatelé prohlížející si toto fórum: Žádní registrovaní uživatelé a 0 hostů







