ALARM problem

Odpovědět
antaros
Nováček
Nováček
Příspěvky: 5
Registrován: 09.11.2009 08:15

ALARM problem

Příspěvek od antaros » 02.06.2010 08:44

Vie mi niekto poradit, mam mensi problem:
Alarm mi robil problem - hucalo to ked som otocil klucikom v zapalovani, tak som si nasiel ciernu skrinku pod volantom nalavo (bola zastrcena z laveho boku pri poistkovej skrinke) a vypojil z nej dlhy biely konektor - v podstate do tohto konektoru vchadzaju droty od hukacky, shock senzoru, otvarania dveri, LED diodky na volante, vyzera to, ze ta cierna skrinka je riadiaca jednotka alarm zalezitosti. V podstate prestalo to hukanie, ale nefunguje dialkove ovladanie - to by vsak nebol problem, ale ked vypnem motor - otocim klucikom do 0-vej polohy, tak sa mi otvori zadny kufor a este jedna vec: pokial mam kluc v spinacej skrinke v polohe 0, tak neviem otvorit zadny kufor cez tlacitko na palubnej doske na otvaranie batozinoveho priestoru. Zrejme ti, co montovali alarm majitelovi predo mnou to nejako poprepajali. Nasiel by som si aj drot od tohto spinaca a aj drot od zadneho kufra by som si vysledoval, ale vie mi niekto poradit ako to potom poprepajat, resp. ma niekto schemu zapojenia spinac vs. zadny kufor ???
Dakujem vopred za dobru radu :-)
JJE

Uživatelský avatar
miki21
Test driver
Test driver
Příspěvky: 13573
Registrován: 01.04.2009 18:21
Bydliště: Třinec

Re: ALARM problem

Příspěvek od miki21 » 02.06.2010 23:01

A to je na čem,na ponorce,ferari,mercedes...?
Napiš si do podpisu typ auta,r.v,motorizaci.Takhle bez ničeho Ti asi těžko někdo poradí,natož pošle nějaké schéma :dih: :wink:
Fofo II 1,8 16v modrá combi
Funguje zde funkce HLEDAT Prosím,používejte ji před založením nového tématu.

antaros
Nováček
Nováček
Příspěvky: 5
Registrován: 09.11.2009 08:15

Re: ALARM problem

Příspěvek od antaros » 03.06.2010 08:52

zabudol som typ auta: Ford Focus 1.4i 16V rv 2001 benzin, do ciernej skrinka od alarmu ide niekolko konektorov, ja som vytiahol ten najdlhsi biely, v podstate do neho siel aj bielozeleny drot, ktory som nasiel aj pri zamku kufra, podla mna ho treba nejako prepojit ale ako ???? schema by bodla

Uživatelský avatar
petulak
Test driver
Test driver
Příspěvky: 5663
Registrován: 06.02.2010 15:45
Bydliště: Liberec

Re: ALARM problem

Příspěvek od petulak » 03.06.2010 14:17

[quote="miki21"]A to je na čem,na ponorce,ferari,mercedes...?

miki21-- to bylo opravdu trefné :huraa: Je zajímavé,že když někdo zadá dotaz, tak vždy zapomene uvést tyto ůdaje. Ale chápu je, :bravo22: :bravo22:
FF-1.8-16V-ZETEC-E, SPORT-hatchback

antaros
Nováček
Nováček
Příspěvky: 5
Registrován: 09.11.2009 08:15

Re: ALARM problem

Příspěvek od antaros » 04.06.2010 09:14

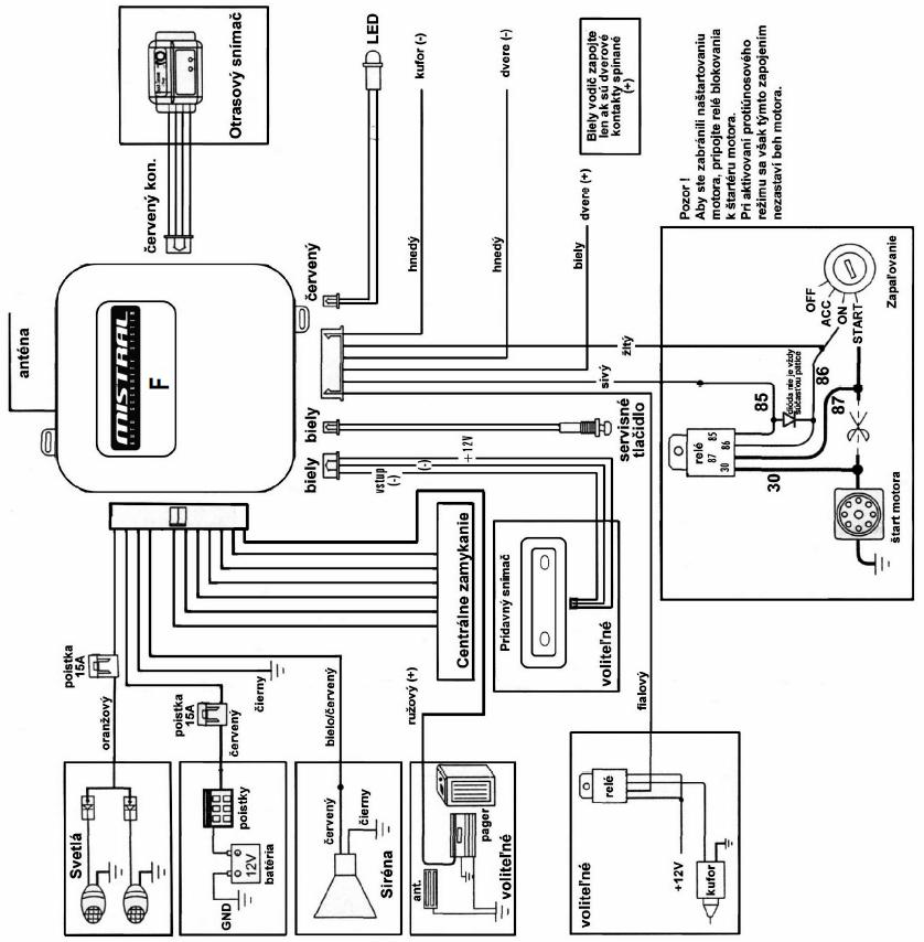
nejako som zistil aky typ alarmu mam: Mistral T63 a mam dokonca aj schemu zapojenia, ja som odpojil 11-pinovy konektor a kvoli kufru som musel odpojit aj hnedy a fialovy drotik
Přílohy
Mistral_t63.JPG

Odpovědět

Zpět na „Focus - benzínové 1998 - 2004“

Kdo je online

Uživatelé prohlížející si toto fórum: Žádní registrovaní uživatelé a 3 hosti